Адрес:
111033, Россия, г. Москва, ул. Волочаевская, д.40, стр.4
ЗАКАЗАТЬ КОНСУЛЬТАЦИЮ
+7 (495) 363-97-51
info@energoprom.info
О компании
Наши услуги
Каталог продукции
Прайс-листы
Сделать заказ
Документация
Контакты
Документация
Общие сведения о поршневых компрессорах
Руководство по эксплуатации. Компрессоры на оппозитной 4М и прямоугольных 2П и 5П базах
Каталог деталей и сборочных единиц 2ВМ10-63/9 и 4ВМ10-120/9
Инструкция по эксплуатации. Прямоточные клапаны разборной конструкции типов ПИК и ПИК-А, ПИК-АМ, ГТИК-Б
Станции смазочные многоотводные для жидкого смазочного материала Паспорт ПС
НОВОСТИ
26 Ноября 2014
Поршневая компрессорная установка ВП3-20/9
Отгружена поршневая компрессорная установка ВП3-20/9
13 Ноября 2014
Винтовая Модульная Компрессорная Станция ВМКС-250.06
Отгружены Винтовые Модульные Компрессорные Станции ВМКС-250.06
27 Августа 2014
Поршневая компрессорная установка ЭП-402ВП-4/220
Отгружена поршневая компрессорная установка ЭП-402ВП-4/220 УХЛ4
Все новости...
НАШЕ ПРОИЗВОДСТВО
КАТАЛОГ
Адрес:
111033, Россия, г. Москва
ул.Волочаевская
д.40, стр.4
Тел/Факс:
+7 (495) 363-97-51
Email:
info@energoprom.info
Документация
Руководство по эксплуатации. Компрессоры на оппозитной 4М и прямоугольных 2П и 5П базах
Часть 5. ПЕРЕЧЕНЬ РИСУНКОВ
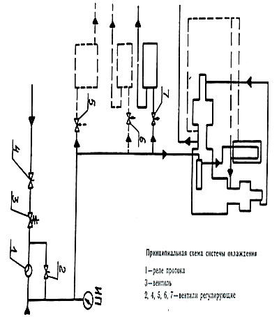
Рис 27. Принципиальная схема системы охлаждения
Вернуться к списку >
Оформить заказ:
- на винтовой компрессор
- на поршневой компрессор
- на запчасти для компрессора
- на ремонт
Заказать консультацию
СПЕЦ. ПРЕДЛОЖЕНИЯ
Фильтр приемный сетчатый для поршневых компрессоров
Предлагаем Вашему вниманию фильтр приемный сетчатый для поршневых компрессоров.
Все Спец. Предложения...
© Copyright 2010
ЭНЕРГОПРОМ
Не дозвонились?
Оставьте Ваши контактные данные и мы перезвоним Вам в ближайшее время
Ваше имя:
Телефон:
Комментарий:
Закрыть
Отправить
ЗАКРЫТЬ